HCL Purification System

HCL Purification System

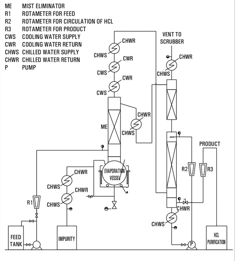
In our HCL Purification System, commercial-grade hydrochloric acid (30% HCL) is supplied to the reboiler through a flow meter for controlled feeding. Inside the reboiler, the heating medium raises the temperature of the feed, causing partial evaporation that separates 20-22% HCL from impurities.


The vapor mixture of 20-22% HCL and water is then directed to the top condenser, where it undergoes cooling through chilled and process water. This stage condenses the vapors effectively, allowing the purified HCL gas to move to the next phase.


The HCL gas exiting the condenser is transferred to the scrubber, where it is further processed using either the condensed azeotropic solution or fresh process water. This final scrubbing ensures the production of ultra-pure HCL suitable for high-precision industrial and laboratory applications.

Our HCL Purification System is designed to deliver maximum efficiency and consistent purity. The selection of the right purification method depends on several parameters:


1. Feed quality

2. Effluent generation

3. Capital investment etc…


At Goel Impex, we provide customized solutions for HCL purification based on process requirements and purity standards.


Sr. No.

Feed 30% HCl (w/w)

Product 36-37% HCl

Cooling Water @32 deg. C

Chilled Water @8 deg. C

Power

Kg/hr

Kg/hr

Cu. m. / hr *

Cu. m. / hr *

KWH (Max.)

1

15

12.5

8-10

5-6

10

Each system is engineered for optimum performance, low maintenance, and reliable operation, making it ideal for chemical, pharmaceutical, and research industries seeking dependable acid purification solutions.



HCL Purification System

Column Section With Inbuilt Packing Support

HCL Purification System
Nitric Acid Purification System
HCL Adiabatic Absorption
Essential Oil Distillers